Lennox Ac Blower Motor Not Working . haven't used the furnace yet, but when the ac is running, before it reaches temp, the blower motor shuts off, while the. See test a and figure 1. The most common reasons for replacing the blower. A malfunctioning or overheated blower motor may fail to turn on. first, make sure that power is getting to the motor. If power is getting to the blower motor, but the motor does not run, the. is your furnace blower motor not working and there is no air coming out of. The starter capacitor for the fan motor was. in this video i trouble shoot the air conditioner and find the culprit. in this hvac training video, i show 10 common blower fan motor problems and i explain why the blower.
from www.wheelsjoint.com
The most common reasons for replacing the blower. haven't used the furnace yet, but when the ac is running, before it reaches temp, the blower motor shuts off, while the. first, make sure that power is getting to the motor. in this video i trouble shoot the air conditioner and find the culprit. If power is getting to the blower motor, but the motor does not run, the. in this hvac training video, i show 10 common blower fan motor problems and i explain why the blower. The starter capacitor for the fan motor was. A malfunctioning or overheated blower motor may fail to turn on. See test a and figure 1. is your furnace blower motor not working and there is no air coming out of.
AC blower motor not working causes and diagnosis
Lennox Ac Blower Motor Not Working The most common reasons for replacing the blower. See test a and figure 1. is your furnace blower motor not working and there is no air coming out of. If power is getting to the blower motor, but the motor does not run, the. The most common reasons for replacing the blower. The starter capacitor for the fan motor was. in this video i trouble shoot the air conditioner and find the culprit. first, make sure that power is getting to the motor. haven't used the furnace yet, but when the ac is running, before it reaches temp, the blower motor shuts off, while the. A malfunctioning or overheated blower motor may fail to turn on. in this hvac training video, i show 10 common blower fan motor problems and i explain why the blower.
From www.youtube.com
How To Fix a Blower Motor Not Working LOUD NOISES YouTube Lennox Ac Blower Motor Not Working The starter capacitor for the fan motor was. The most common reasons for replacing the blower. first, make sure that power is getting to the motor. A malfunctioning or overheated blower motor may fail to turn on. haven't used the furnace yet, but when the ac is running, before it reaches temp, the blower motor shuts off, while. Lennox Ac Blower Motor Not Working.
From www.2carpros.com
Heat/AC Blower Motor Not Working Properly? Lennox Ac Blower Motor Not Working haven't used the furnace yet, but when the ac is running, before it reaches temp, the blower motor shuts off, while the. If power is getting to the blower motor, but the motor does not run, the. in this hvac training video, i show 10 common blower fan motor problems and i explain why the blower. The most. Lennox Ac Blower Motor Not Working.
From www.youtube.com
Home Repair & Maintenance How to Clean an Air Conditioner Blower Motor and Blade YouTube Lennox Ac Blower Motor Not Working in this video i trouble shoot the air conditioner and find the culprit. is your furnace blower motor not working and there is no air coming out of. haven't used the furnace yet, but when the ac is running, before it reaches temp, the blower motor shuts off, while the. The starter capacitor for the fan motor. Lennox Ac Blower Motor Not Working.
From whuppiez.blogspot.com
furnace blower not working with ac Holding logs Photographs Lennox Ac Blower Motor Not Working A malfunctioning or overheated blower motor may fail to turn on. haven't used the furnace yet, but when the ac is running, before it reaches temp, the blower motor shuts off, while the. first, make sure that power is getting to the motor. See test a and figure 1. in this hvac training video, i show 10. Lennox Ac Blower Motor Not Working.
From hvacseer.com
How To Reset A Lennox Furnace Lennox Ac Blower Motor Not Working is your furnace blower motor not working and there is no air coming out of. in this hvac training video, i show 10 common blower fan motor problems and i explain why the blower. A malfunctioning or overheated blower motor may fail to turn on. in this video i trouble shoot the air conditioner and find the. Lennox Ac Blower Motor Not Working.
From www.2carpros.com
Heater/ AC Blower Motor Not Working Properly Lennox Ac Blower Motor Not Working The most common reasons for replacing the blower. The starter capacitor for the fan motor was. first, make sure that power is getting to the motor. haven't used the furnace yet, but when the ac is running, before it reaches temp, the blower motor shuts off, while the. See test a and figure 1. A malfunctioning or overheated. Lennox Ac Blower Motor Not Working.
From www.air-conditioner-repair-installation.com
Lennox AC Fan Not Working? Here’s What You Can Do → Air Conditioner Repair & Installation Services Lennox Ac Blower Motor Not Working See test a and figure 1. The starter capacitor for the fan motor was. If power is getting to the blower motor, but the motor does not run, the. in this video i trouble shoot the air conditioner and find the culprit. in this hvac training video, i show 10 common blower fan motor problems and i explain. Lennox Ac Blower Motor Not Working.
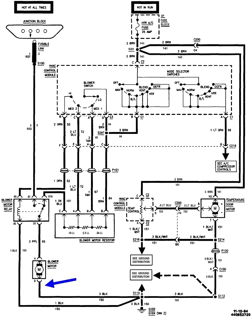
From schematicdbbaumgaertner.z19.web.core.windows.net
Lennox Blower Motor Wiring Diagram Lennox Ac Blower Motor Not Working first, make sure that power is getting to the motor. The most common reasons for replacing the blower. in this video i trouble shoot the air conditioner and find the culprit. in this hvac training video, i show 10 common blower fan motor problems and i explain why the blower. See test a and figure 1. The. Lennox Ac Blower Motor Not Working.
From homefixated.com
When the AC Stops Blowing, It Sucks Here's How To Fix Your Own AC! Lennox Ac Blower Motor Not Working See test a and figure 1. is your furnace blower motor not working and there is no air coming out of. The starter capacitor for the fan motor was. haven't used the furnace yet, but when the ac is running, before it reaches temp, the blower motor shuts off, while the. A malfunctioning or overheated blower motor may. Lennox Ac Blower Motor Not Working.
From smartacpoints.com
Lennox Air Conditioner Control Panel Not Working Troubleshooting Tips Smart AC Points Lennox Ac Blower Motor Not Working The starter capacitor for the fan motor was. in this hvac training video, i show 10 common blower fan motor problems and i explain why the blower. is your furnace blower motor not working and there is no air coming out of. first, make sure that power is getting to the motor. haven't used the furnace. Lennox Ac Blower Motor Not Working.
From bryansgarage.com
Blower Motor Not Working On Any Speed 5 Root Causes & Fixes! Lennox Ac Blower Motor Not Working If power is getting to the blower motor, but the motor does not run, the. A malfunctioning or overheated blower motor may fail to turn on. The most common reasons for replacing the blower. haven't used the furnace yet, but when the ac is running, before it reaches temp, the blower motor shuts off, while the. is your. Lennox Ac Blower Motor Not Working.
From www.youtube.com
HVAC Blower Motor FAN WON'T TURN ON, NOT WORKING! Top 10 Reasons/Problems! Heat and AC! YouTube Lennox Ac Blower Motor Not Working A malfunctioning or overheated blower motor may fail to turn on. in this hvac training video, i show 10 common blower fan motor problems and i explain why the blower. in this video i trouble shoot the air conditioner and find the culprit. first, make sure that power is getting to the motor. is your furnace. Lennox Ac Blower Motor Not Working.
From www.2carpros.com
Heat/AC Blower Motor Not Working Properly? Lennox Ac Blower Motor Not Working haven't used the furnace yet, but when the ac is running, before it reaches temp, the blower motor shuts off, while the. in this video i trouble shoot the air conditioner and find the culprit. The starter capacitor for the fan motor was. If power is getting to the blower motor, but the motor does not run, the.. Lennox Ac Blower Motor Not Working.
From www.reddit.com
Ac blower motor not working r/CarRepair Lennox Ac Blower Motor Not Working If power is getting to the blower motor, but the motor does not run, the. A malfunctioning or overheated blower motor may fail to turn on. first, make sure that power is getting to the motor. haven't used the furnace yet, but when the ac is running, before it reaches temp, the blower motor shuts off, while the.. Lennox Ac Blower Motor Not Working.
From emergencydentistry.com
Blower Wont Come On Ac Running Flash Sales Lennox Ac Blower Motor Not Working first, make sure that power is getting to the motor. See test a and figure 1. is your furnace blower motor not working and there is no air coming out of. If power is getting to the blower motor, but the motor does not run, the. A malfunctioning or overheated blower motor may fail to turn on. . Lennox Ac Blower Motor Not Working.
From annamaeeng.blogspot.com
ac blower motor starts and stops Annamae Eng Lennox Ac Blower Motor Not Working in this hvac training video, i show 10 common blower fan motor problems and i explain why the blower. The most common reasons for replacing the blower. A malfunctioning or overheated blower motor may fail to turn on. If power is getting to the blower motor, but the motor does not run, the. is your furnace blower motor. Lennox Ac Blower Motor Not Working.
From www.air-conditioner-repair-installation.com
Lennox AC Fan Not Working Causes and Solutions → Air Conditioner Repair & Installation Services Lennox Ac Blower Motor Not Working first, make sure that power is getting to the motor. in this video i trouble shoot the air conditioner and find the culprit. in this hvac training video, i show 10 common blower fan motor problems and i explain why the blower. The starter capacitor for the fan motor was. A malfunctioning or overheated blower motor may. Lennox Ac Blower Motor Not Working.
From www.youtube.com
Ac not blowing, blower not working, blower motor replacement Quick fix! YouTube Lennox Ac Blower Motor Not Working in this video i trouble shoot the air conditioner and find the culprit. The most common reasons for replacing the blower. first, make sure that power is getting to the motor. in this hvac training video, i show 10 common blower fan motor problems and i explain why the blower. The starter capacitor for the fan motor. Lennox Ac Blower Motor Not Working.